Новости индустрии
- Россия запускает первую в стране солнечную электростанцию с трекерной системой слежения за Солнцем
- Форум «Микроэлектроника 2024» соберет более 3 тысяч гостей
- Новая LED-лента COB 24 В от IEK: инновационное освещение для современных интерьеров!
- Daccord — бренд, заменивший Legrand в России
- Яндекс: хотя бы 2 раза в год онлайн покупки совершают 60% россиян
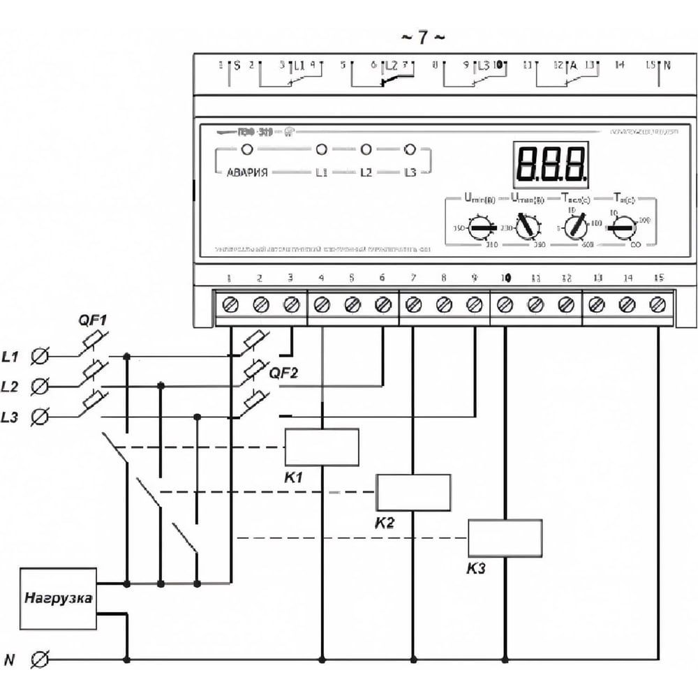
Переключатель фаз электронный ПЭФ-319 НовАтек-Электро 3425601401
Характеристики «НовАтек-Электро 3425601401»
Производитель:
Артикул производителя:
3425601401
Штрихкод:
4603725382053
Высота:
7.3
Ширина:
13.8
Длина:
19.2
Вес:
0.448
Единица измерения:
шт
ТН ВЭД:
8536508008
Количество фаз:
3
Номинальный потребляемый ток:
30
Номинальное измеряемое напряжение:
230
Предложения магазинов
Вы недавно смотрели:
